地埋式一體化污水處理設備工藝流程及特點
時間:2020-04-20 09:40:17   作者:一體化污水處理設備廠家
一體化污水處理設備主要針對污水中多種污染物,降低COD等,可有效解決以往污水處理過程中的技術難點經處理后可達標排放。地埋式一體化污水處理設備工藝流程及特點如下:

地埋式一體化污水處理設備工藝流程:
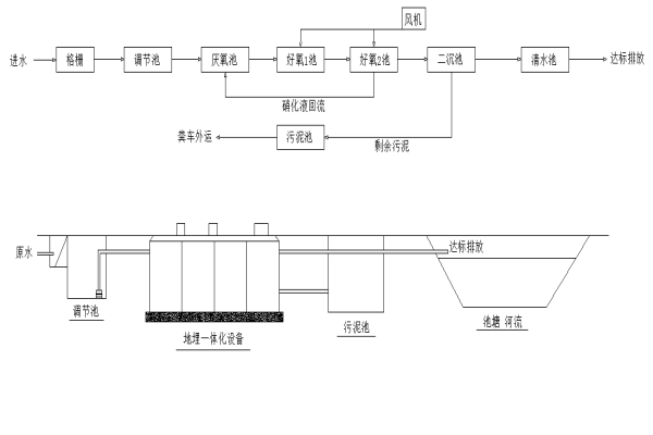
接自污水管網的污水經過調節池均質、均量后,通過提升泵輸送到一體化污水處理設備。污水經過厭氧、好氧及沉淀消毒后,然后達標排放。系統中污泥排放進入貯泥池中,貯泥池中污泥由吸泥車定期清運到政府指定地點處理,如圖所示。

地埋式一體化污水處理設備是一種運行經濟、管理方便、控制簡單、使用周期長的污水處理設備。該設備相比于傳統的活性污泥法,具有如下優點:
(1)微生物菌群的生物活性高,單位體積內微生物量大,處理能力強;
(2)微生物菌群生長環境較穩定,提高了地埋式一體化污水處理設備運行性能的穩定性,增強了抗沖擊能力;
(3)生物膜法氧利用系數高、池容小,地埋式一體化污水處理設備能耗低,節約建設及運營成本;
(4)剩余污泥產量小,減少污泥處置設施的建設;
(5)應用面廣,可針對不同類型的污水建設或改造,不產生二次污染。